- 硫磺制酸裝置透平風機失速原因分析
前言
很多硫磺制酸裝置核心動力風機設備,都采用單級透平軸流風機,透平轉速采用505進行控制。有的透平風機在運行過程中出現失速,如圖505控制器上顯示失速控制分別高出128轉和低于337轉,出現時間長達10秒鐘(見圖1).

圖1
一、透平概述
透平是將流體介質中蘊有的能量轉換成機械功的機器,它是由噴嘴和動葉柵組成。透平機從結構可分為單級和多級透平。
單級透平主要結構(見圖2):動葉按一定的距離和一定的角度安裝在葉輪上形成動葉柵,并構成許多相同的蒸汽通道。動葉柵裝在葉輪上,與葉輪以及轉軸組成透平的轉動部分,稱為轉子。靜葉按一定的距離和一定的角度排列形成靜葉柵,靜葉柵固定不動,構成的蒸汽通道稱為噴嘴,具有一定壓力和溫度的蒸汽在噴嘴中膨脹,蒸汽壓力、溫度降低,速度增加,使其熱能轉化成動能,從噴嘴出來的高速汽流,以一定的方向進入動葉通道,在動葉通道中汽流速度改變,對動葉產生一個作用力,推動轉子轉動,完成動能到機械能的轉換。

圖2
二、透平參數及控制
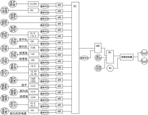
在硫磺制酸裝置中透平屬于單級透平,由硫磺制酸裝置余熱鍋爐產生的中壓過熱蒸汽驅動,拖動軸流風機。采用505控制器控制透平轉速,有DCS連鎖保護。用DCS系統測量透平液位、溫度、壓力、震動、位移、轉速測量點,并實施連鎖保護運算(見圖3)。

圖3
三、失速分析
失速的危害
失速就是控制系統對透平失去了轉速控制。這對透平機組是非常危險的,問題嚴重時將導致透平機組發生“飛車事故”,造成人身安全財產損失。失速還伴隨透平機組震動加劇、軸向位移發現劇烈變化,致使瓦溫升高,觸發透平機組連鎖跳停;硫磺制酸裝置中空氣是由透平機組提供,當裝置在運行過程中出現透平失速,若轉速降低導致空氣不足,造成焚硫爐超溫,損壞焚硫爐,嚴重時將導致硫磺燃燒不充分生成升華硫,造成嚴重的系統破壞;若轉速升高將會出現空氣壓力高于干燥塔設計酸封高度,酸封吹破,空氣和酸從干吸槽溢出損壞干燥泵,造成設備和環保事故,當軸流風機出口壓力與裝置阻力達到揣震范圍,將引發風機揣震損壞設備。
調速原理
透平采用電液調節系統,主要由電氣部件、液壓部件組成。利用電氣部件測量和傳輸信號,信號的綜合處理能力強,控制精度高,操作、調整與調節參數的修改又方便。液壓部件用作執行器(調節汽閥驅動裝置)時充分顯示出響應速度快、輸出功率大的優越性,是其他類型執行器無法取代的。采用模擬電調系統,具有快速、準確和靈敏度高的特點,系統的調節精度高,遲緩率為0.1%。調速由505控制器完成,給出控制電液轉換器信號,實施對透平精準控制。
失速分析
從工藝參數(表1)的變化分析可見,若透平出現嚴重失速,將導致焚硫爐進風減少,焚硫爐溫度升高,長時間極易造成升華硫事故。

表1
問題一分析:轉速降低,透平進汽和出汽相應降低,可以認為是透平進汽調速閥故障,但是無法解釋排汽溫度升高和轉速突然升高,透平進汽和出汽也相應升高,并且高過正常轉速的流量,則可排除進汽調速閥故障。
問題二分析:透平在失速過程中震動、徑向位移和瓦溫均沒有出現變化,保持故障前的狀態,因此排除透平本體機械故障。
問題三分析:應該出在透平外圍,在提供動力的蒸汽管路上,分析蒸汽管路運行中處于“運動的”有調速閥和止回閥,前面已經排除了調速閥的故障。從(圖4)可見,透平背壓蒸汽去了蒸汽管網,蒸汽管網并有兩臺HRS低溫余熱鍋爐和兩臺透平機組管網壓力(見表2),低壓蒸汽管網壓力隨下游用汽大小變化,該透平設計排氣壓力為0.5MPa,實際運行壓力為0.46MPa。運行壓力非常接近低壓管網壓力,當低壓管網壓力升高,會破壞止回閥正常運行的平衡力,致使止回閥動作從新建立新的平衡力,從止回閥的流量特性可以看出近似于快開閥,當止回閥有微小變動,將會改變管道流量,因此判斷是該止回閥動作滯后有卡澀現象,排汽不暢,從(表1)透平變化的數據中,能進一步證明是止回閥造成的;當止回閥滯后動作時,透平轉速降低,排汽量減小、排汽壓力升高、進汽流量變小、透平葉輪壓力升高,改變原始動態力平衡,軸向位移變大;當透平轉速升高時,排汽流量增長、排汽壓力降低、進汽流量變大、透平葉輪壓力降低,改動態力平衡,軸向位移變大。

表2

圖4


